Luces
En iluminación, solo funcionan las altas. No hay cuartos, direccionales y creo que tampoco freno.
Diagnóstico inicial
Usare este espacio para rastrear las posibles causas de que no funcione las luces, que al final es un conjunto de problemas si no solo uno, así que este sera un tipo de bitácora.
Creare esta nota conforme pienso las posibles causas.
- Focos traseros fundidos (Luz de Freno y cuartos)
- Cable suelto o desconectados
- Flasher y/o fusible dañado o ausente
- Señal de activación proveniente de selector de direccionales faltante
- Tierra faltante en algún punto de las luces
- Switch no se activa al presionar el freno
Listando las posibles causas ya no parece algo tan grande (difícil de reparar)
Por ahora, estas deberían ser las únicas causas posibles.
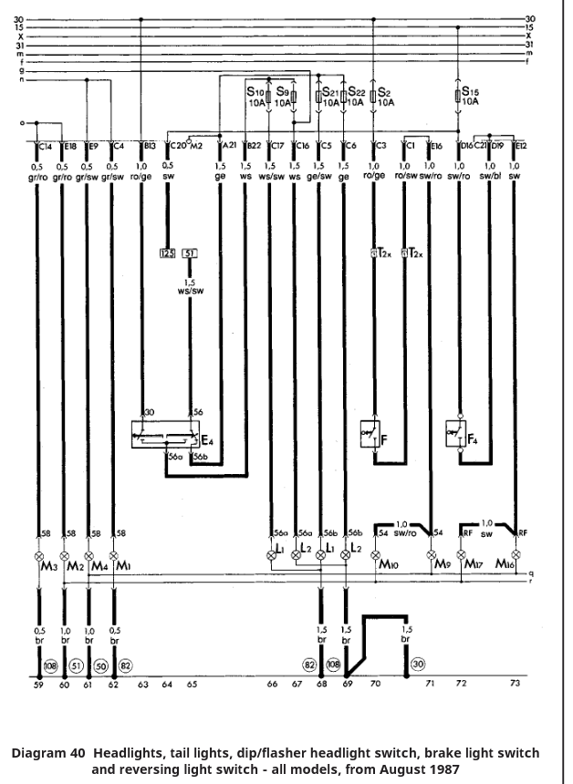
Mapa para rastrear la falla eléctrica
La principal herramienta es el manual del auto, ahí es donde se ve todo el cableado eléctrico.
No es necesario entender todo el diagrama desde el inicio, solo ubicar estos bloques, las palabras claves son:
- Front Lights
- Rear Lights
- Hazard Warning Lights
- Brake Lights
Generalmente estas palabras vienen acompañadas por un numero indicador, que se relaciona
con la posición en la caja de fusibles (adjunto fotos).

Con estas imágenes conocemos todo lo necesario para saber donde buscar. Observando los diagramas, me doy cuenta que la zona donde posiblemente este el problema es en el area marcada en la caja de fusible con la letra A,B,C,D,E
Comprendiendo el material, mas que nada revisando el diagrama eléctrico estas son mi conclusiones del camino para encender las luces al menos como debería ser si no me topo con una modificación.
Entradas
Identifico tres entradas, de distintos tipos:
- Un Selector de direccionales ubicado en el volante
- Dos Selectores mecánicos (posición de palanca de reversa, pedal de freno)
Salidas
No tiene ningún relevador de por medio, solo switches y fusibles.
Nota: esto no puede ser debe de existir un elemento que permita hacer parpadear las luces revisando de nuevo
el material encontré un relay que se llama Turn signal flasher or trailer towing warning relay así que intuyo que es
este componente el encargado de esta tarea.

Asi que como herramientas necesarias solo seria:
- Multímetro
- PowerProbe(Permite inyectar voltaje o tierra)